MIL-R-5757/10L

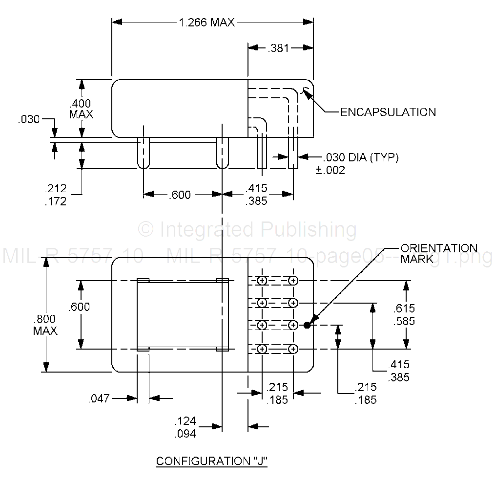
1. Dimensions are in inches. Unless otherwise specified, tolerance is ± .010 (0.25 mm).
2. Metric equivalents are given for general information only.
3. Terminal X1 shall be identified by a bead of contrasting color. For tab mount orientation mark shall be used. Terminal identification for reference only.
4. Two additional mounting holes positioned as shown are optional.
5. Symmetry of terminals and mounting means with respect to the relay shall be maintained (centerline).
6. Shape of lug (solder) terminals optional.
7. Relays with pin terminals shall not be used for plug-in socket applications.
8. All active electrical terminals shall be gold plated 0.00005 (50 microinches) minimum. One system for gold plating that may be used is ASTM 8488, type 3, class 1.25 with a nickel underplate of 50 to 150 microinches thick. Gold plating of index pins is optional. The gold plating system shall enable the product to meet the performance requirements of this specification and shall be approved by the qualifying activity.
FIGURE 1. Dimensions and configurations - Continued.
5
For Parts Inquires call Parts Hangar, Inc (727) 493-0744
© Copyright 2015 Integrated Publishing, Inc.
A Service Disabled Veteran Owned Small Business