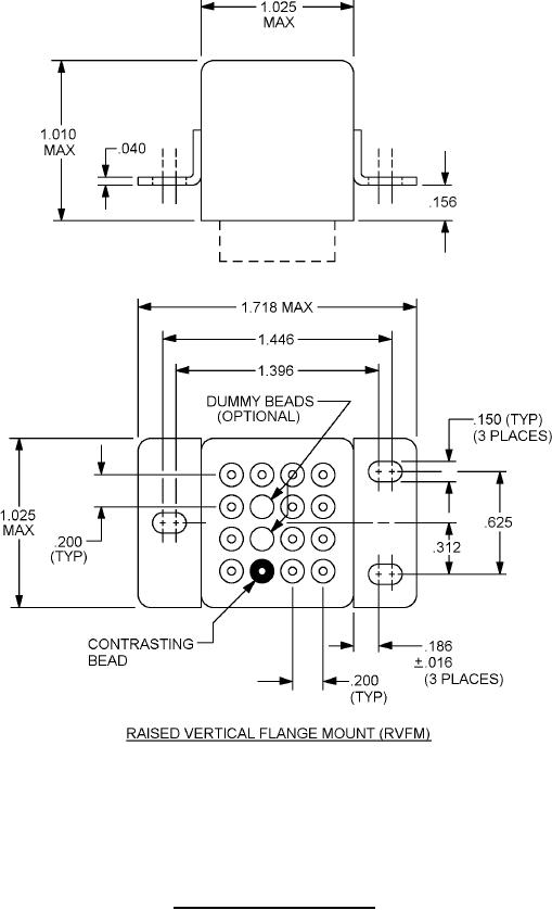
MIL-PRF-83536-15 Relays, Electromagnetic, Established Reliability, 4Pdt, Low Level To 10 Amperes, Permanent Magnet Drive, Hermetically Sealed All Welded, Dc Coil