
INCH-POUND
MIL-PRF-6106/26G
18 September 2012
SUPERSEDING
MIL-PRF-6106/26F
02 December 2011
PERFORMANCE SPECIFICATION SHEET
RELAYS, ELECTROMAGNETIC, 50 AMPERES SPST, NO,
WITH 5 AMPERE SPDT AUXILIARY HERMETICALLY SEALED
This specification is approved for use by all Departments
and Agencies of the Department of Defense.
The requirements for acquiring the relay described herein shall
consist of this specification sheet and MIL-PRF-6106.
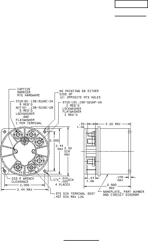
FIGURE 1. Relay, outline drawing.
AMSC N/A
FSC 5945
For Parts Inquires call Parts Hangar, Inc (727) 493-0744
© Copyright 2015 Integrated Publishing, Inc.
A Service Disabled Veteran Owned Small Business