
INCH-POUND
MIL-DTL-26126/2B
15 February 2002
SUPERSEDING
MIL-R-26126/2A
9 April 1978
DETAIL SPECIFICATION SHEET
RELAY, ELECTRICAL, OVERVOLTAGE, TYPE II, HYBRID, SEALED
This specification is approved for use by all Departments
and Agencies of the Department of Defense.
The requirements for acquiring the relay described herein shall
consist of this specification and the latest issue of MIL-DTL-26126.
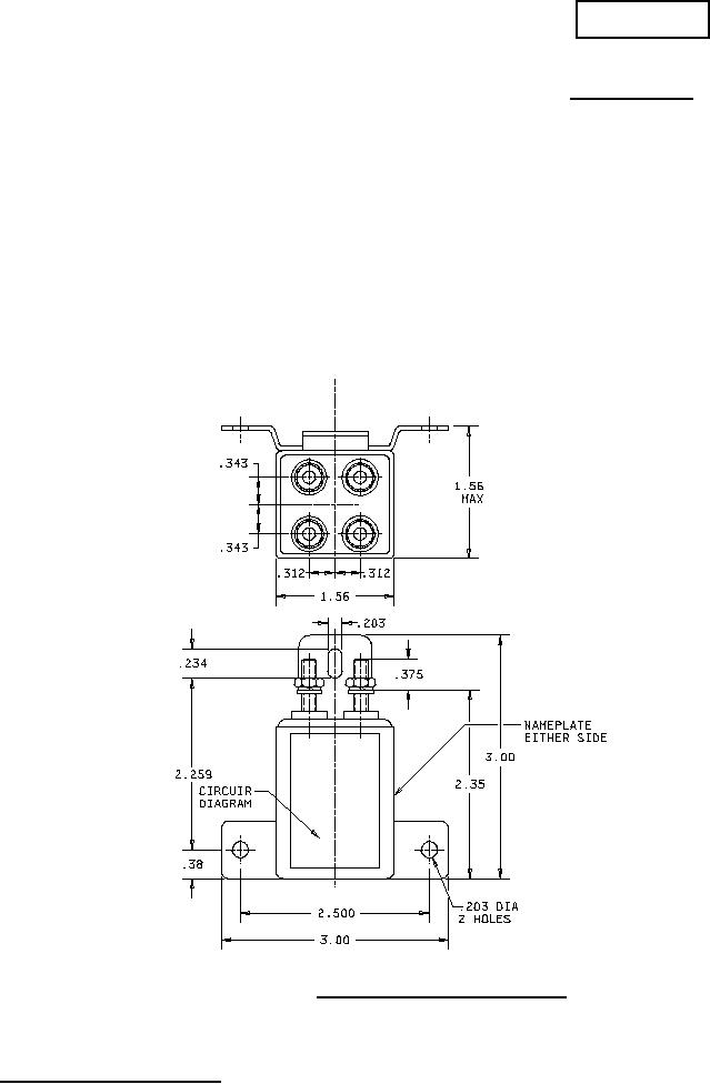
FIGURE 1. Relay, voltage, dc system, sealed.
AMSC N/A
1 of 3
FSC 5945
DISTRIBUTION STATEMENT A . Approved for public release; distribution is unlimited.