
MIL-DTL-19648E
automatically and instantly at the end of normal operate time by means of a high-speed magnetic-relay,
operated by the thermal relay under test. The time interval shall be measured from this cut-off point until
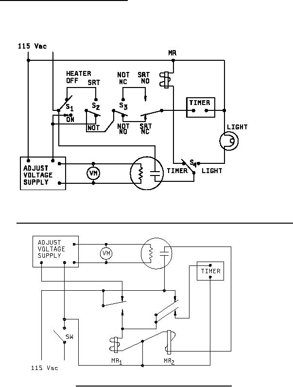
NO contacts reopen or NC contacts reclose (see figure 2.).
4.7.3.4.2 Saturate release time (SRT) (see 6.7.8). When specified (see 3.1), the saturate release time
shall be measured using generally the same equipment as for normal operate time. The relay shall be
saturated at rated heater power for 15 times normal operate time plus 5 minutes before power is cut off.
The time interval shall be measured from cut-off of heater power until NO contacts reopen, or NC
contacts reclose (see figure 1.).
NOTE: Set switches S2, S3, and S4 as required, then initiate test with switch S1.
FIGURE 1. Timing circuit for normal operate time and saturate release time for NO and NC relays.
FIGURE 2. Instant release timing circuit (for NO relays only).
14
For Parts Inquires call Parts Hangar, Inc (727) 493-0744
© Copyright 2015 Integrated Publishing, Inc.
A Service Disabled Veteran Owned Small Business